



Norderstedter hat geschrieben:Und warum so Defekt anfällige Technik. Die vollständige Kopie bei Suzuki (die Funktioniert) hätte doch gereicht und Kosten gespart
Shrimpsiii hat geschrieben:
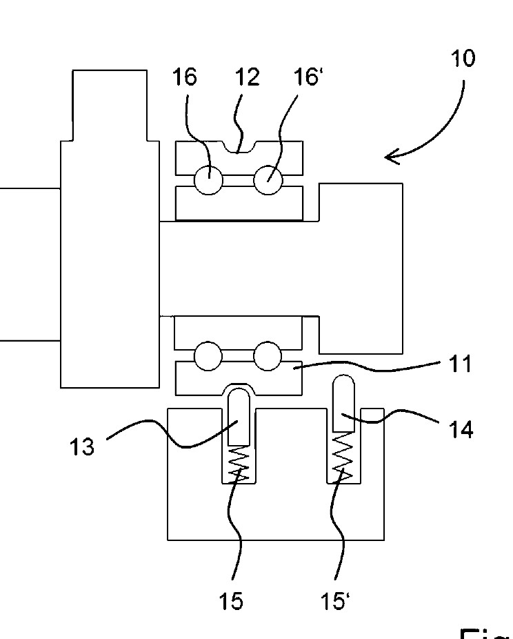
Die Nockenwelle wird arretiert.
Mittels eines vorgespannten Arretierungselementes kann die Position der Nockenwelle durch eine Vertiefung in einer mit der Nockenwelle verbundenen Profillaufrolle durch 2 Arretierungselemente, die durch eine Feder in die Profillaufrolle gedrückt werden, in Position gehalten werden.
Schaut euch mal die Bilder vom Boxer 1250 an. Da gibt es ein sogenanntes Arretierlager.
Zusammenfassend ist die Shiftcam ein super System! BMW halt... Abnutzen tut sich höchstens die Kulisse der Nockenwelle, die 2 Stifte des Aktuators, die Arretierungselemente im Arretierlager und die Vertiefung in der Profillaufrolle.
Die Wechsel, der vom Verschleiß betroffenen Teile, sind mit Sicherheit im Wartungsplan berücksichtigt.



Steini__22 hat geschrieben:Sieht aus wie eine Zeichnung die ich in der 8. Klasse im Werkunterricht gezeichnet habe![]()
Mal Spaß bei Seite -super Danke für die Erklärung -also das da so etwas gibt -aber wie das nun genau funktioniert kann ich nicht erkennen -schön wäre eine Legende von den Ziffern.
HMRR21 hat geschrieben:Anmeldenummer ?
EP Anmeldung ?
Shrimpsiii hat geschrieben:HMRR21 hat geschrieben:Anmeldenummer ?
EP Anmeldung ?
Wenn ich so freundlich gefragt werde...![]()
Bezeichnung: Ventiltrieb für eine Brennkraftmaschine
Aktenzeichen: 10 2017 221 870.3
Anmeldetag: 05.12.2017
Offenlegungstag: 22.11.2018
Anmelder: Bayerische Motoren Werke Aktiengesellschaft, 80809 München, DE

Zurück zu RR - S 1000 RR - Technik - ab Mj. 2019
Mitglieder in diesem Forum: 0 Mitglieder und 4 Gäste